有关机床电气安装接线图的绘制方法,根据电气原理图及各电气设备安装的布置图进行绘制,安装电气设备或检查线路故障都要依据电气接线图。
机床电气安装接线图的绘制方法
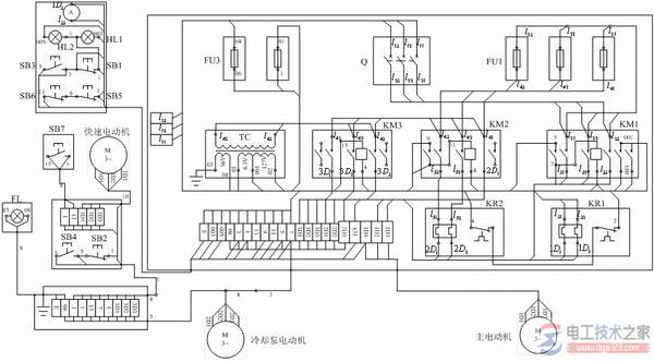
图1即为CW6163型卧式车床电气接线图,表1为接线图的管内电线明细。

表1 Cw6163卧式车床电气接线图中管内敷线明细表

机床的电气接线图是根据电气原理图及各电气设备安装的布置图来绘制的。
安装电气设备或检查线路故障都要依据电气接线图。
接线图要表示出各电气元件的相对位置及各元件的相互接线关系,因此要求接线图中各电气元件的相对位置与实际安装的位置一致,并且同一个电器的元件画在一起。还要求各电气元件的文字符号与原理图一致。
对各部分线路之间接线和对外部接线都应通过端子板进行,而且应该注明外部接线的去向。
为了看图方便,对导线走向一致的多根导线合并画成单线,可在元件的接线端标明接线的编号和去向。
接线图还应标明接线用导线的种类和规格,以及穿管的管子型号、规格尺寸。成束的接线应说明接线根数及其接线号。