快速修理电子镇流器的方法


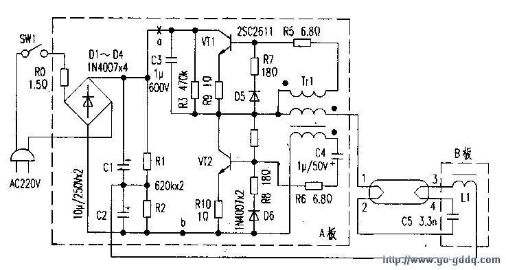
  日光灯电子与式的相比,重量轻,便于悬挂;低压易启动;发光无闪烁,最突出的优点是节能。很多产品的电子镇流器分成两部分放在灯架两头(如图所示,把A板和B板分放灯架两端),连同灯架一体销售。安装更容易,只要插上灯管,接入市电,便可使用。但廉价的电子镇流器故障率高,尤其是市电波动大的地方更是如此。其实,同一品牌的产品。一般也只有一个或局部几个元件质量欠佳而损坏,检修后仍可使用。测绘如附图(大多数用分立元件组装的电子镇流器线路类同,供参考)。  

  并总结出一些快速修理电子镇流器的方法如下:

  一、检修前的准备工作
  
  电子镇流器用市电直接整流,然后进行半桥逆变,点亮日光灯管。

  它与市电不隔离,如同电视机的热底板,电路板上各处都带电。人体接触公共线(地线)都有触电危险。检修时要特别注意人身安全。加电后。

  切勿用手接触线路板上的任何金属部分,尤其不要双手拿电路板。

  R的塑料罩中取出两块电路板A、B。

  把灯丝弹簧片的四根接线l~4焊下,依次焊到灯管两头的灯丝引脚上,在市电引入端接上开关SWl和插头。接上SWl是非常必要的。

  笔者在维修时发现,不接SWl。在插接加电过程中,多次损坏电子镇流器,这是因为插接过程中,往往会出现多次通、断的情况。这样会产生很高的尖脉冲易损元件。

  二、检修步骤
  
  1.日光灯最多的故障是灯管不亮,开灯无任何反应。首先。测量R0是否烧断。R0本身就是起保险作用,一旦过流就会烧断,以免损坏更多的元件。有的镇流器在R0处接的就是0.5A的保险管。若R0烧断。必存在过流故障。更换R0时在a处断开(见附图),用指针式Rx10k挡测市电引线两端的应为2MΩ以上(R1+R2的串联值);对调表笔测试,也应一样。若为∞。整流桥中有烧断;若小于2MΩ较多,则C1、C2漏电;若此值符合一要求,可加电检修时卸下灯管。从灯架两头测a、b两点间应有大约300V的直流电压。但有时一加电就烧断R0。这是整流桥中有短路的二极管,应逐一测量D1~D4的正反向。整流二极管损坏的概率很小,而损坏的较多。特别是像附图那样,C1和2串联使用。会引起连锁反应,一个击穿,另一个也随之损坏。更换时,最好选用耐压300V的电容。

  2.在确定整流滤波电路良好后,再着手检查以后的电路。由于a处断开,用Rxl0k挡正测a、b两点间的电阻(红表笔接b。黑表笔接a),此值应大于500kΩ,若为∞。应查R10、VT2的c-e极间是否烧断:

  若在470kΩ左右。则在VT2的c—e极间严重漏电,甚至短路,这里提出一个容易误判的问题,当测a、b之间的电阻时只有30kΩ左右,好像是VT2漏电,其实不然,因为用lOkll挡测量,表内9V电压加在a、b间,给VT2注入偏流,VT2处于导通状态。所以c-e间电阻小,不是漏电。

  3.确定a、b间电阻正确后。用万用表R×1k挡测VT1和VT2的两个PN结电阻,大致判断这两只三极管的性能。需注意的是,测VT1的PN结电阻时,要断开R5,才能获得正确读数。用Rxl挡测R5至R10的电阻值,这些电阻都有烧断的例子。烧断R9、R10更是常见的,这两只电阻使用过久阻值会增加。只要它们的值大于2D,,电路就不容易起振,灯不亮,应重点检查。至于D5、D6、C4的耐压较高,磁环Trl绕组线径粗,绝缘也好,这些都不可能损坏。

  4.经过以上静态测量。检查完故障元件。把电路复原。仔细检查一下电路板上的焊点及元件有无短路、触碰、松动、断裂的地方。经校正无误后加电,大多数情况下。日光灯都能恢复正常工作,但还可能出现以下故障,应逐一排除。

  (1)仍然出现过流,继续烧R0.

  这主要是VTl或VT2的c-e间耐压下降,存在高压,必须选用耐压足够的三极管更换。另外,C3或C5的耐压不足,用万用表检查不出来,最好焊下用500V的摇表测它的绝缘电阻应为∞,否则视为漏电。

  (2)灯管两端发红,亮度明显不足。这时,首先用万用表的交流挡测灯管两端的电压,应为100V左右。这仅为参考值,并非是实际数,因为灯管两端电压波形并不是标准的正弦波,且在20k以上。超过万用表的频响范围。若此电压低于100V较多,可能是VTl或VT2的性能下降,导通程度不足。无示波器的情况下,用数字万用表测两管的b—e极电压约为-0.4V,若偏差太大。甚至为正值,说明管子未处在饱和导通状态,宜换管子试验。不要盲目调整电路。

  若灯管端压已达100V,仍然发光不正常,则是灯管性能不佳。通常判定日光灯管好坏。只是测其灯丝电阻,若灯丝未断,管内无大面积发黑,就视其完好。但是,劣质灯管虽其灯丝未断,管内无发黑的痕迹。但却不能正常使用。

  (3)灯管亮度不足。管内有螺旋状的光圈,这是流过灯管的小。

  其主要原因是C5的容量下降太多。

  不妨在C5两端并接一只2.2nF/630V的电容试试。各种牌号的电子镇流器中,谐振电容C5的容量不一样,大致在3~10nF之间,其容量过大或过小都会使灯管不能正常发光。

  5.待电子镇流器工作正常后,加电10分钟,断电,立刻手摸各元件,看是否有温升异常的元件,重点是VTl和VT2,只有微温,才是正常的。