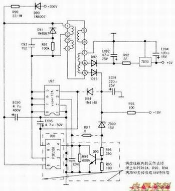
经检查,15A保险管爆裂,整流桥、管损坏,芯片U91(FSD200)(7)脚对地击穿,限流R90(22Ω/1W)烧断,其他元件正常。将15A保险管、整流桥、管换新。由于芯片U91(FSD200)不易购买,无法用原件修复,而在开关芯片U91旁边预留了一个8孔块U92的位置,仔细对照印制板线路分析,确认U92的型号是Viper12A,于是决定用开关芯片Viper2A代换。
根据实物绘出相关如图所示。代换方法如下:1.先拆除电磁炉开关电源电路中,贴片元件三极管Q90、R94、C94及U91(FSD200)电源芯片和限流R90(22Ω/1W)。2更新限流电阻R90后,在U92位孟上焊入8脚Viper12A电源芯片,在D94位置焊上1N4148,将ZD90(15V)拆除,换成18V稳压,将R97用导线短接。上述改动经检查无误后,不接线盘通电试机,测量+18V、+5V正常。开机风扇转动正常,CPU各功能正常。接上线盘,装上机壳,放上锅具,试机,加热正常,机器修复。
