传统电磁的线圈是一个感性,它具有储存磁场能量的功能。
由于感性负载在的有限值条件下,不能跃变。因此,该线圈通断电流时,在开始几微秒内不改变瞬态的形式,加之存在分布,电磁继电器线圈的与分布的比值较大,当线圈的电流截断时,带铁芯线圈两端产生很高的反,产生具有陡峭前沿的大幅度浪涌电压.约3ms内,线圈两端电压近似上升到电压的多倍左右,然后接线圈、分布电容和所决定的速率下降到零。由于电磁继电器的浪涌电压具有陡峭的前沿,它能产生强烈的冲击和激励,因此它是引起瞬态干扰的原因之一。电磁继电器断开时产生的电磁干扰如下图所示。

另外,电磁继电器的触点是一个控制开关,在闭合或断开还会产生电弧。
由于开关在通断时,电路中电流的变化率di/dt很大,从而产生一个幅值很大的电磁脉冲。同时,如果回路中有感性元件,则在元件两端产生幅值很高的瞬时电压脉冲。且开关在闭合时,机械触点要反复跳几次才能安全闭合;断开时,所产生的尖峰电压在触点两端形成的电弧,能熄灭而又再起弧,重复几次才能断开。由于触点的反跳和产生电弧,电流的瞬变不只一次而是多次。整个转换瞬态电压实际是一组脉冲群。一般情况下,其反跳和电弧产生的间隔为几毫秒,电压尖峰持续时间约为几十微秒,这种短脉冲对电路能产生较严重的干扰,对数字信号系统可能造成几个波特的信息错误,触点开关所产生的电磁干扰如下图所示。

因此,对于某些要求较高、系统小型化且集成度高的电子电路,传统电磁继电器的抗干扰性,抗振动性以及电磁兼容性等均难以达到要求。具有可靠性高、耐振动、速度快、无噪音、安全性好,对外界干扰小,电磁兼容性好、灵敏度高等优点而被广泛应用,其基本工作原理及特点如下:
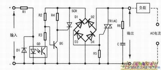
固态继电器(SolidstateRelay缩写),它是由固体电子元器件组成的无触点继电器,是一种具有输入与输出间电隔离的功率电子开关电路,用光电耦合或高频两种电路形式来实现隔离输出端对输入端的影响,其中使用较多的是光电耦合器。SSR输出控制器件主要有功率三极管、双向、功率场效应管等。SSR分交流型和直流型两类,现以交流型说明其基本原理及特点,如下图框图所示。

耦合电路用光电耦合器,它是经的电-光及光电三极管的光-电转换,通过光控制,实现了输入端与输出端的电隔离,有效地防止了输出端对输入端的影响,因此输入与输出间绝缘等级高,安全性好。
触发电路是产生合乎要求的触发信号,驱动开关电路工作,若开关电路没有特珠控制电路,则将产生射频干扰并以高次谐波或尖峰等污染电网,为此特设“过零控制电路”,即在交流电压刚过零时,给双向可控硅加入控制信号,使SSR打开导通,导通后即使去掉控制信号SSR继续导通,只有当交流电压再次回到零电位时,SSR才断开,等到再刚过零时,再加入控制信号,SSR再次导通。在交流电回到零电位时不加控制信号,SSR关断。这种设计能防止高次谐波的干扰和对电网的污染。
开关电路一般是用双向可控硅(TRIAC)作开关器件,与负载串联工作。吸收电路是在开关器件的通断时滤除其尖峰,常用R-C串联作吸收电路。下图为典型的交流SSR电路。
SSR的主要特点如下:
1.输入功率小,灵敏度高,可以和TTL、HTL、等常用的逻辑兼容.适用的输入电压范围宽3V~32V;
2,转换速度快,一般为十几到几十微秒;
3.对外界干扰小,电磁兼容性好;
4.安全性好,抗干扰力强。因输入与输出采用了光电隔离,避免了输出电路对输入电路的影响,且输入电流小,无电磁继电器输入线圈关断时所产生的上百伏甚至更高的反电动势。由于无机械触点,输出电路不存在触点抖动和电弧所产生的电磁干扰和辐射干扰;
5.寿命长,在正常使用情况下,SSR的寿命就是半导体器件的寿命。在额定负载下的寿命可达108~109次动作,远高于电磁继电器的106次;
6.抗振性好,防腐蚀性好;
SSR的缺点如下:
1.导通后存在一定的管压降,一般为1V~2V,故有一定的功耗和发热;
2.半导体器件关断后仍有一定的漏电流,不如电磁继电器输出端能真正彻底关断;
3.半导体器件的温度特性较差,过载特性差;
4、成本相对较高,SSR在实际应用中也验证了以上特点。
