( 2) 的基本形式
①直接驱动式
直接驱动又包括如下具体形式:
a. 用TTL 驱动 MOSFET 。可按图9 所示,用TTL 驱动 MOSFET 。
另一种驱动MOSFET 的方法是使用专用的集成化 。图10 中的 DS0026 ,便是其中一例。

图9 用TTL 驱动MOSFET示图

图10 用专用的集成化缓冲器驱动MOSFET示图
b. 用电路驱动MOSFET。由于MOSFET 有很高的,所以可考虑用 电路直接驱动其栅极,如图11 所示。

图11 用电路驱动MOSFET示图
c. 用线性互补电路驱动MOSFET。用线性 运算放大器 来直接驱动MOSFET,受限制的因素主要是运算 放大器 的回扫时间较长,因此,采用这种驱动方式的工作限于25 k 以下。为了改善频带宽度和回扫速度稍慢的问题,可插入一个射极跟随器,如图12 所示。

图12 用线性互补电路驱动MOSFET示图
②耦合驱动式和混合式。
驱动共漏极MOS-FET 的另一类电路是,利用 耦合,如图13 所示。

图13 用变压器耦合驱动共MOSFET示图
3. 场效应 的保护电路
( 1)过保护电路
加到MOSFET 上的浪涌电压有 开关 与其他MOSFET 等部件产生的浪涌电压:
有MOSFET 自身关断时产生的浪涌电压;有MOSFET 内部 的反向恢复特性产生的浪涌电压等。这些过电压会损坏 元器件 ,因此要降低这些电压的影响。
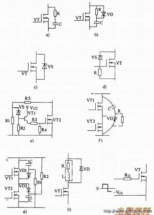
过电压保护基本电路如图14 所示。
其中图14(a)所示电路是用RC 吸收浪涌电压的方式,图14(b)所示电路是再接一只二极管VD抑制浪涌电压,为防止浪涌电压的振荡,VD 要采用高频 。图14(c)所示电路是用 钳位浪涌电压的方式,而图14(d)、图14(e)所示电路是MOSFET 上如果加的浪涌电压超过规定值, 就使MOSFET 导通的方式。图14(f)和图14(g)所示电路在 电路中使用,在正负 母线 间接而吸引浪涌电压。特别是图14(g)所示电路能吸收高于 电压的浪涌电压,吸收电路的损耗小。图14(h)所示电路是对于在感性(L)上并联二极管VD,能消除来自负载的浪涌电压。图14(i)所示电路是栅极串联 RG,使栅极反向电压VCG 选为最佳值,延迟关断时间而抑制浪涌电压的发生。

图14 各种形式的过电压保护电路图
(2)过保护电路
MOSFET 的过电流有两种情况,即负载短路与负载过大时产生的过电流。过电流保护的基本电路如图15 所示,由电流器(CT)检测过电流,从而切断MOSFET 的栅极信号。也可用或 元件 替代CT。

图15 过电流保护电路图