用风力发电机供电的发光显示板


  风力发电机在风车和尾翼之间的连杆上可装设显示板,由发电机提供,显示公用信息或广告。由于风力发电机提供的电能,即使在风速为3m/s时。也不可能获得期待的电功率。尤其是要点亮的LED数目较大时,可能会显得亮度不够,因此要利用大器的充电,以便间断地取出大的放电来点亮LED。利用人眼的视觉暂留效应,就不会感觉到LED亮度不足。

  以显示“WELCOME”为例。  

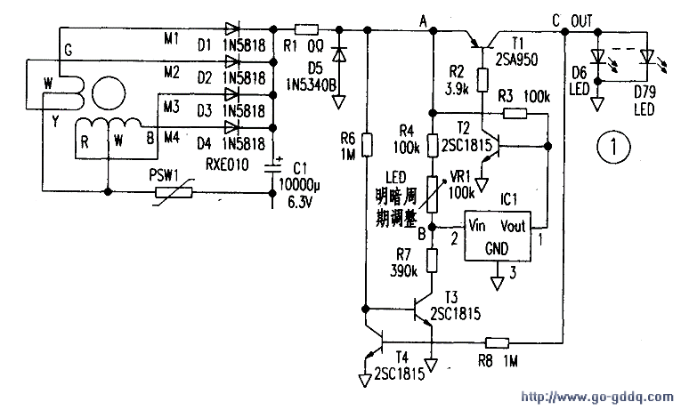
  共需74只I,ED,如图1。发电机的输出对大容量器Cl充电,设定Cl两端电压达到5V时,将lED电路接通,这时C1瞬间经LED放电,使LED点亮:但由于Cl两端电压因放电而迅速下降,又使LED熄灭;不过IFD的亮光在人眼中留下的形象将延迟数十毫秒,在这段时间中仍感到LED未熄灭。下面简述电路的工作过程:

  1.电容器Cl从0V开始充电。

  2.当C1上电压达到5V时。电压检出器l的②脚电压因R4+VRl与R7分压为2.7V,ICl的①脚(漏极开路输出)开路,三极管T2因R3提供偏流而导通。

  3.因T2导通,Tl也导通,LED因Cl放电而显示高亮,随即A点电压下降。

  4.T4的初始状态为截止。当C点电压使T4导通时,则T3截止。此时A点和B点等电位(忽略ICl的输入电流),当A点(B点)电位低于2.7V时,ICl的①脚呈“O”。因而T2、T1均截止,C点电压为OV。使T4截止,T3导通,C1又开始充电。

  以后即重复l~4的过程。

  电路中Rl取0Ω,是因为发电机功率较小;若选用了较大功率的发电机,则Rl应有适当的阻值以限流。D5用以防止强风时电压异常升高。ICl选用计算机复位用的电压检测器,  型号为TC54VN2702EZB。其Vth=2.7V。

  图2是lED显示板与风力发电机组装的结构图,应注意作好防水处理。